Горелка газовая BIO 80RBL-50/35-(11)E

Стоимость товара
383958 руб.
Описание товара
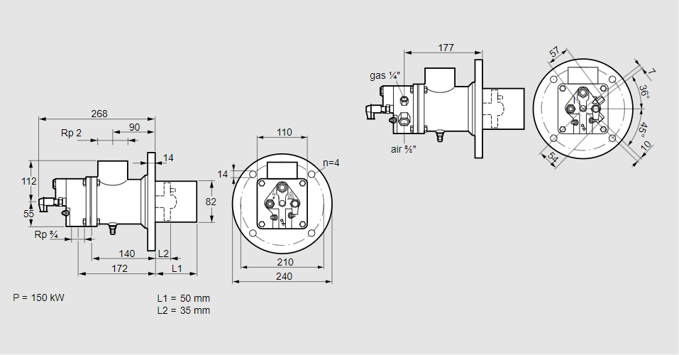
84021010, БИО 80РБЛ-50/35-(11)Э Тип: Горелка газовая Размер горелки: 80 Использование: Холодный воздух Тип газа: Для природного газа Вариант: Факел Длина стальной трубы от фланца печи: 50 мм. Расстояние от фланца печи до переднего края головки горелки: 35 мм. Идентификатор головки горелки: 11 Стадия строительства: Е Код товара: 84162080000 Страна происхождения: DE 84021010, BIO 80RBL-50/35-(11)E Type: Burner for gas Burner size: 80 Use: Cold air Gas type: For natural gas Variant: Torch Length of steel tube as of furnace flange: 50 mm Distance from furnace flange to front edge of burner head: 35 mm Burner head identifier: 11 Construction stage: E Commodity code: 84162080000 Country of origin: DE
Технические характеристики

Производитель: Kromschröder
Артикул: 84021010