Горелка газовая BIO 80KML-50/35-(39)E

Стоимость товара
383958 руб.
Описание товара
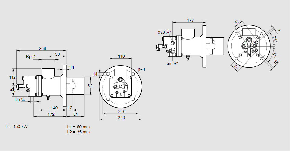
84021518, БИО 80КМЛ-50/35-(39)Э Тип: Горелка газовая Размер горелки: 80 Использование: Плоское пламя Тип газа: Для пропана, пропана/бутана, бутана (со смесителем) Вариант: Факел Длина стальной трубы от фланца печи: 50 мм. Расстояние от фланца печи до переднего края головки горелки: 35 мм. Идентификатор головки горелки: 39 Стадия строительства: Е Код товара: 84162080 Страна происхождения: DE 84021518, BIO 80KML-50/35-(39)E Type: Burner for gas Burner size: 80 Use: Flat flame Gas type: For propane, propane/butane, butane (with mixer) Variant: Torch Length of steel tube as of furnace flange: 50 mm Distance from furnace flange to front edge of burner head: 35 mm Burner head identifier: 39 Construction stage: E Commodity code: 84162080 Country of origin: DE
Технические характеристики

Производитель: Kromschröder
Артикул: 84021518