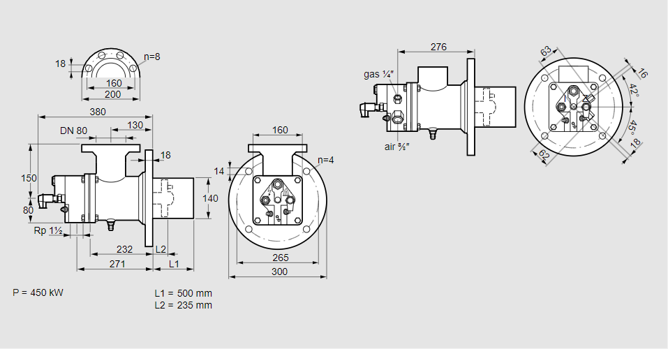
Горелка газовая BIO 140RBL-500/235-(54)EB

Стоимость товара
1108858 руб.
Описание товара
84099559, БИО 140РБЛ-500/235-(54)ЭБ Тип: Горелка газовая Размер горелки: 140 Использование: Холодный воздух Тип газа: Для природного газа Вариант: Факел Длина стальной трубы от фланца печи: 500 мм. Расстояние от фланца печи до переднего края головки горелки: 235 мм. Идентификатор головки горелки: 54 Стадия строительства: Е Специальное использование: с отверстиями для продувки воздуха. Код товара: 84162080000 Страна происхождения: DE 84099559, BIO 140RBL-500/235-(54)EB Type: Burner for gas Burner size: 140 Use: Cold air Gas type: For natural gas Variant: Torch Length of steel tube as of furnace flange: 500 mm Distance from furnace flange to front edge of burner head: 235 mm Burner head identifier: 54 Construction stage: E Special use: With purging air bore holes Commodity code: 84162080000 Country of origin: DE
Технические характеристики

Производитель: Kromschröder
Артикул: 84099559