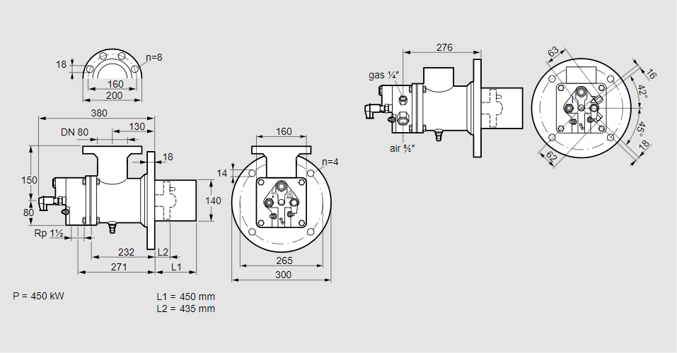
Горелка газовая BIO 140KBL-450/435-(67)E

Стоимость товара
1001504 руб.
Описание товара
84008255, БИО 140КБЛ-450/435-(67)Э Тип: Горелка газовая Размер горелки: 140 Использование: Плоское пламя Тип газа: Для природного газа Вариант: Факел Длина стальной трубы от фланца печи: 450 мм. Расстояние от фланца печи до переднего края головки горелки: 435 мм. Идентификатор головки горелки: 67 Стадия строительства: Е Код товара: 84162080 Страна происхождения: DE 84008255, BIO 140KBL-450/435-(67)E Type: Burner for gas Burner size: 140 Use: Flat flame Gas type: For natural gas Variant: Torch Length of steel tube as of furnace flange: 450 mm Distance from furnace flange to front edge of burner head: 435 mm Burner head identifier: 67 Construction stage: E Commodity code: 84162080 Country of origin: DE
Технические характеристики

Производитель: Kromschröder
Артикул: 84008255