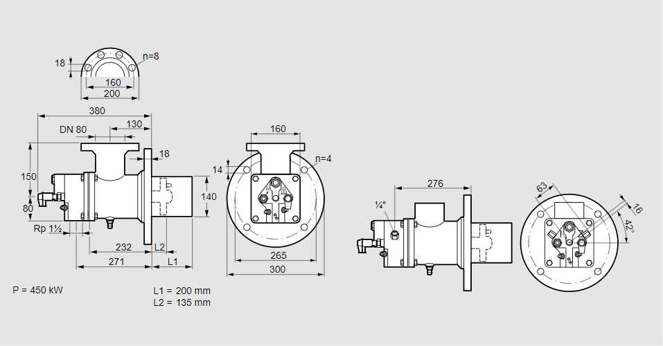
Горелка газовая BIO 140HD-200/135-(65D)E

Стоимость товара
867444 руб.
Описание товара
84099842, БИО 140HD-200/135-(65D)E Тип: Горелка газовая Размер горелки: 140 Использование: Горячий воздух/высокая температура печи. Тип газа: Для коксового газа, городского газа Длина стальной трубы от фланца печи: 200 мм. Расстояние от фланца печи до переднего края головки горелки: 135 мм. Идентификатор головки горелки: 65 Головка горелки: Электроды с принудительным воздушным охлаждением Стадия строительства: Е Код товара: 84162080 Страна происхождения: DE 84099842, BIO 140HD-200/135-(65D)E Type: Burner for gas Burner size: 140 Use: Hot air/high furnace temperature Gas type: For coke oven gas, town gas Length of steel tube as of furnace flange: 200 mm Distance from furnace flange to front edge of burner head: 135 mm Burner head identifier: 65 Burner head: Forced-air cooled electrodes Construction stage: E Commodity code: 84162080 Country of origin: DE
Технические характеристики

Производитель: Kromschröder
Артикул: 84099842