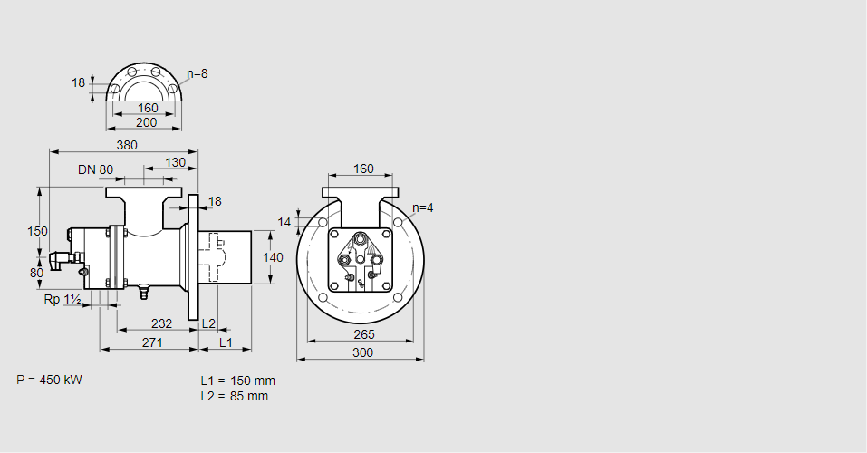
Горелка газовая BIO 140HB-150/85-(26)E

Стоимость товара
792439 руб.
Описание товара
84099993, БИО 140ХБ-150/85-(26)Э Тип: Горелка газовая Размер горелки: 140 Использование: Горячий воздух/высокая температура печи. Тип газа: Для природного газа Длина стальной трубы от фланца печи: 150 мм. Расстояние от фланца печи до переднего края головки горелки: 85 мм. Идентификатор головки горелки: 26 Стадия строительства: Е Код товара: 84162080000 Страна происхождения: DE 84099993, BIO 140HB-150/85-(26)E Type: Burner for gas Burner size: 140 Use: Hot air/high furnace temperature Gas type: For natural gas Length of steel tube as of furnace flange: 150 mm Distance from furnace flange to front edge of burner head: 85 mm Burner head identifier: 26 Construction stage: E Commodity code: 84162080000 Country of origin: DE
Технические характеристики

Производитель: Kromschröder
Артикул: 84099993