Горелка газовая BIO 125HML-100/35-(19)E

Стоимость товара
652364 руб.
Описание товара
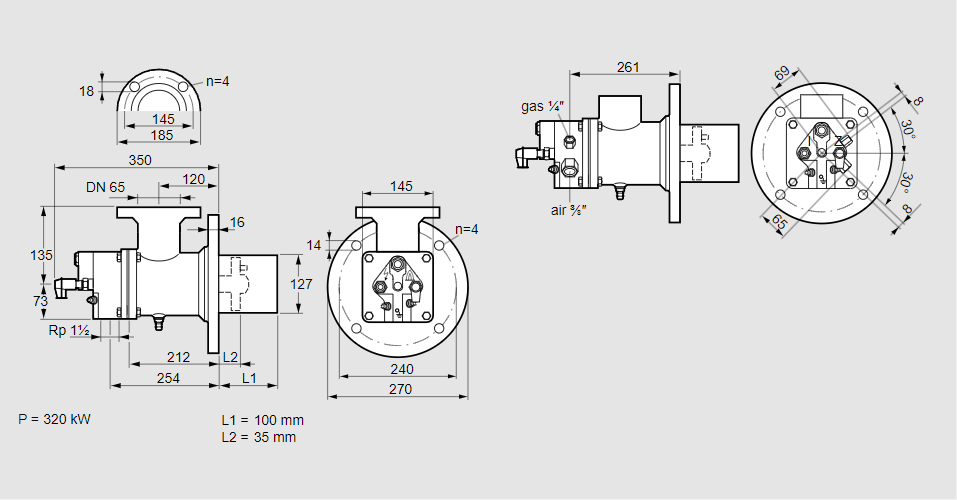
84023013, БИО 125ХМЛ-100/35-(19)Э Тип: Горелка газовая Размер горелки: 125 Использование: Горячий воздух/высокая температура печи. Тип газа: Для пропана, пропана/бутана, бутана (со смесителем) Вариант: Факел Длина стальной трубы от фланца печи: 100 мм. Расстояние от фланца печи до переднего края головки горелки: 35 мм. Идентификатор головки горелки: 19 Стадия строительства: Е Код товара: 84162080 Страна происхождения: DE 84023013, BIO 125HML-100/35-(19)E Type: Burner for gas Burner size: 125 Use: Hot air/high furnace temperature Gas type: For propane, propane/butane, butane (with mixer) Variant: Torch Length of steel tube as of furnace flange: 100 mm Distance from furnace flange to front edge of burner head: 35 mm Burner head identifier: 19 Construction stage: E Commodity code: 84162080 Country of origin: DE
Технические характеристики

Производитель: Kromschröder
Артикул: 84023013