Горелка газовая BIO 125HB-500/435-(2E)E

Стоимость товара
799130 руб.
Описание товара
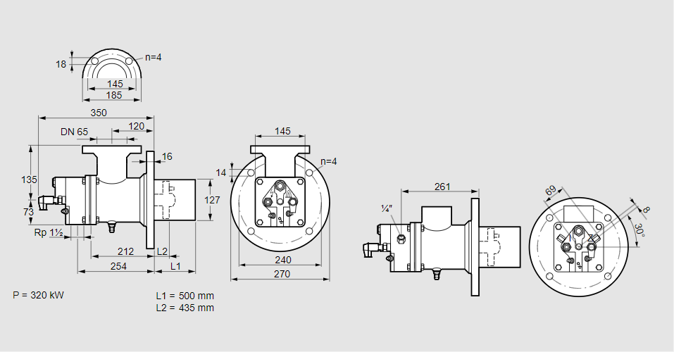
84199377, БИО 125ХБ-500/435-(2Е)Е Тип: Горелка газовая Размер горелки: 125 Использование: Горячий воздух/высокая температура печи. Тип газа: Для природного газа Длина стальной трубы от фланца печи: 500 мм. Расстояние от фланца печи до переднего края головки горелки: 435 мм. Идентификатор головки горелки: 2 Головка горелки: Термостойкая, с продуваемыми электродами. Стадия строительства: Е Код товара: 84162080000 Страна происхождения: DE 84199377, BIO 125HB-500/435-(2E)E Type: Burner for gas Burner size: 125 Use: Hot air/high furnace temperature Gas type: For natural gas Length of steel tube as of furnace flange: 500 mm Distance from furnace flange to front edge of burner head: 435 mm Burner head identifier: 2 Burner head: Heat-resistant, with purged electrodes Construction stage: E Commodity code: 84162080000 Country of origin: DE
Технические характеристики

Производитель: Kromschröder
Артикул: 84199377